Fernsprechtischapparat FeTAp 7xx, masterset 113
Hersteller:
Baujahr/Nummer:
Quellen:
- BP BP Siemens
- / - 1990 1991 - / -
Stromlaufplan, Bauschaltplan, Service Entstörer
Weitere Angaben:
Der Fernsprechapparat 7xx kommt in verschiedenn Ausführungen vor, die durch die zweite Ziffer gekennzeichnet sind: 71x TWB 71 für MFV (Mehrfrequenzverfahren) 73x TWB 73 für DEV (Diodenerdverfahren) 75x TWB 75 für IWV (Impulswahlverfahren) 79x mit Nummernschalter Die dritte Ziffer ist analog der FeTAp der 61x - Geräte. Es gibt verschiedene Farbausführungen und auch Zusatzausstattungen.
Interessant ist, dass der FeTAp 79x-Apparat erst entwickelt worden ist, weil die Nutzer skeptisch gegenüber den TWB waren.
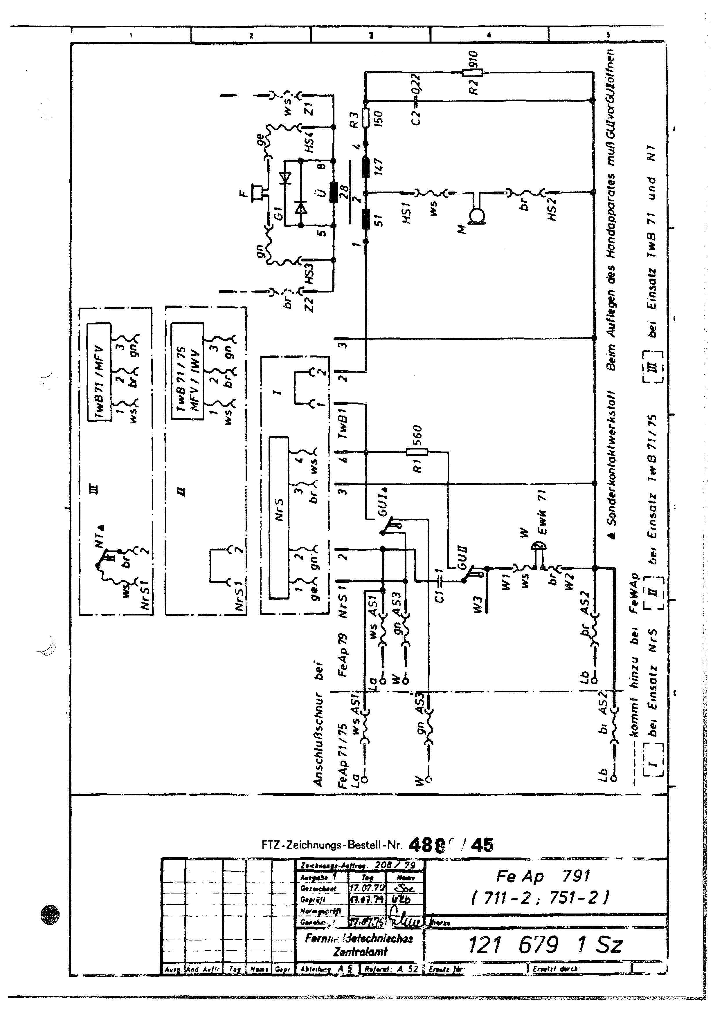
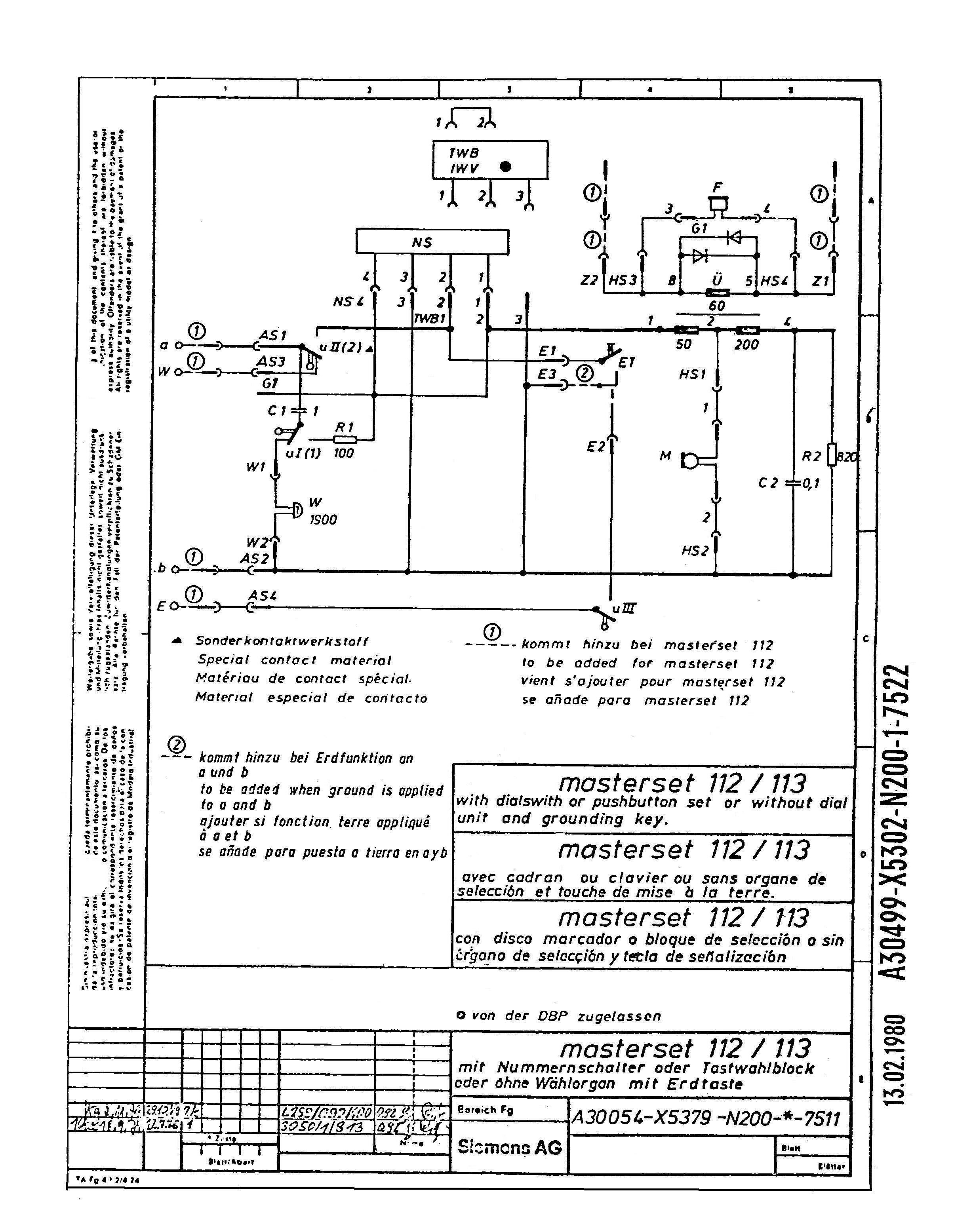
FeTAp 751-1 FTZ 121 671 1 Sz FeTAp 791/ -1 FTZ 121 679 1 Sz masterset 113 A30054-X5379-N200-*-7511, T30054-S5379-N200-*-7502
FeTAp 751-1
FeTAp 791
FeTAp 791-1
masterset 113

FeTAp 751-1
Dieser FeTAp 751-1 besitzt eine Platine (Krone), die nicht erweiterungsfähig ist. Auch ein Nummernschalter kann nicht angeschlossen werden. Der EWK 71 hat 1900 Ohm.

FeTAp 791, FeTAp 791-1
Hier ist der FeTAp 791-1 abgebildet. Dieser besitzt eine Platine (SEL), die auch den Einsatz von TWB ermöglicht, jedoch keine Erdtaste. Der EWK 71 hat 1900 Ohm. Im FeTAp 791 ist ein EWK 71 mit 1700 Ohm. Die Einbaumaße sind gleich.

masterset 113
Der masterset 113 besitzt die gleiche Platine wie der FeTAp 791-1(jedoch von HEIBL). Da er mit einer Erdtaste ausgestattet ist, entspricht er dem FeTAp 792. Der EWK 71 hat 1700 Ohm.
Da er keine Postzulassung hat, darf er nur in Nebenstellen eingestzt werden. Daher ist die Erdtaste Bedingung.