Industriefernsprecher IFW / W, IF / W 1
Hersteller:
Baujahr/Nummer:
Quellen:
VEB Apparatebau Caputh VEB Fernmeldewerk Nordhausen
1983 / - 1990 / -
Stromlaufpläne, Bauschaltpkäne, Beschreibung
Weitere Angaben:
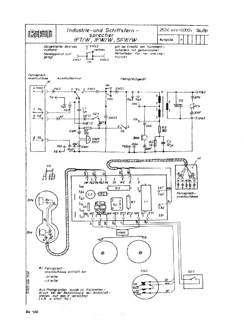
IFW/W: Ausf. W63a Zeichnungsnummer: 2034.131-00002, Stromlauf- u. Bauschaltplan: 2034.11-00002 BpSp IFW/W: Ausf. Variant Zeichnungsnummer: 2034.131-00002, Stromlauf- u. Bauschaltplan: 2034.xxx-0000x SpBp, IF/W1: Zeichnungsnummer: 2034.053-00002, Stromlaufplan: 2034.053-00002 Sp, Beschreibung IF/W1
IFW/W
IF/W1


IFW/W (W63a): Gehäuse besteht aus seewasser- beständiger Aluminium-Gußlegierung. Blankverdrahtung wie der W 63a. Es gibt auch die Tischversion IFT/W.


IFW/W (Variant): Gehäuse besteht aus seewasser- beständiger Aluminium-Gußlegierung. Die Bauteile sind wie beim Variant auf einer Platine angebracht. Es gibt auch die Tischversion IFT/W.
Diese Bilder und der Stromlauf- und Bauschaltplan wurden freundlicherweise von D. Leonhardt zur Verfügung gestellt.


IF/W1: wasserdichtes Gehäuse.