Netzgeräte für Vorzimmeranlagen
Hersteller:
Baujahr/Nummer:
Quellen:
Gleichrichterwerk Pernik (DSO Resprom - Sofia/Bulgarien
1976 / 238
keine
Weitere Angaben:
Eingang: 125 V~ / 1 A; 220 V~ / 0,6 A; Ausgang: 2 x 24 V = / 0,6 A
Die Netzgeräte gehören allgemein nicht zur Vorzimmeranlage.
Netzgerät TPS 12 - 24/0,5 WBg

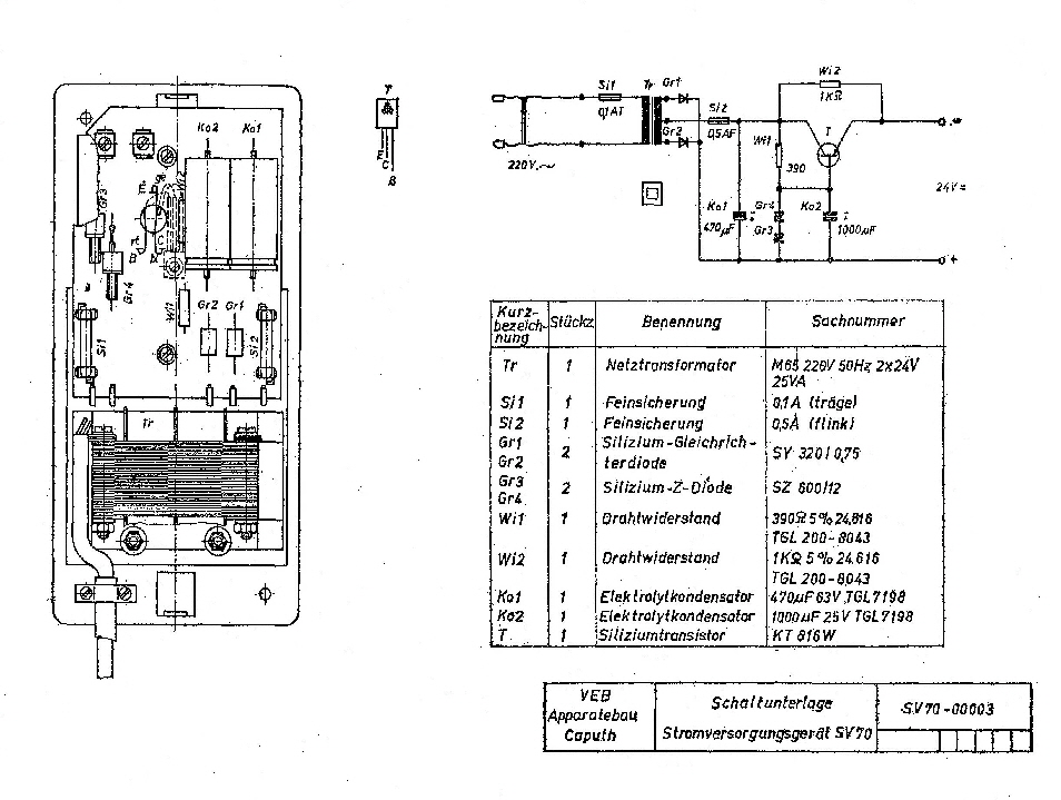
Stromversorgung SV 70
Hersteller:
Baujahr/Nummer:
Quellen:
VEB Apparatebau Caputh
- / -
Beschreibung, Schaltunterlage
Weitere Angaben:
Eingang: 220 V~, 50 Hz, 0,1 A, Ca. 12 VA, Ausgang: 24 V =, 0,5 A, Schutzgrad: IP 20
Die Stromversorgung SV 70 ist ein transistorisiertes Netzspeisegerät mit 24 V Ausgangsspannung. In erster Linie ist das Gerät zur Speisung von Fernsprechkleinanlagen bis max. 0,5 A Stromentnahme vorgesehen. Die sonst allgemein auftretenden Netzbrummerscheinungen sind durch die verwendete Transistorschaltung nicht mehr wahrnehmbar. Das Gerät ist schutzisoliert aufgebaut. Bei Arbeiten an der Stromversorgung, z. B. Anbau und Sicherungswechsel, ist grundsätzlich das Gerät vom Netz 220 V zu trennen (Netzstecker ziehen).

