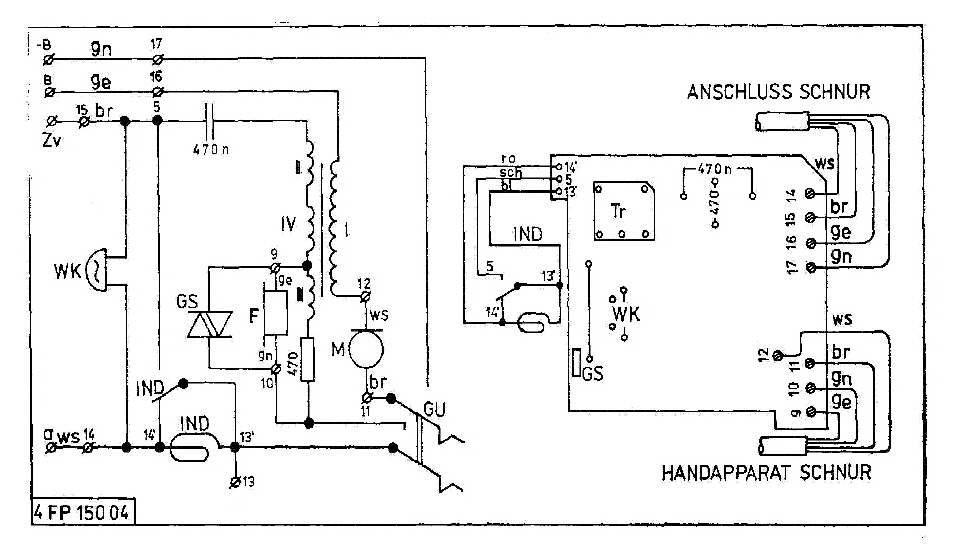
OB - Apparat 4 FP 150 04

Hersteller:

Baujahr/Nummer:

Quellen:

CSSR

1985 / 3912

Bauschaltplan, Stromlaufplan

Weitere Angaben:

Induktorleistung: 3,0 W

Es gibt einen baugleichen Typ mit dem geänderten Stromlaufplan 4 FP 120 20.

4FP15004_02
4FP15004_BpSp
4FP12020_BpSp

Hier der Stromlaufplan des 4 FP 120 20

Website_Design_NetObjects_Fusion