Die gute alte Fernsprechtechnik:      Feldtechnik

Unter Feldtechnik sind Geräte zu verstehen, die transportabel und wetterunabhängig sind. Sie  kommen insbesondere in den Armeen zum Einsatz, aber auch bei Bautrupps im Gelände.

Feldfernspecher

Als Feldfernsprecher kommen OB-Fernsprechapparate zum Einsatz. Dabei wurde der Umschalter meist durch einen Tastschalter am Handapparat ersetzt. Die Batterie befindet sich im Gerät. Mittels Wählzusatz ist der Anschluss am öffentlichen Netz möglich. Der Feldfernsprecher kann auch zur Fernbedienung einer Funkstation eingesetzt werden.

FF63_01

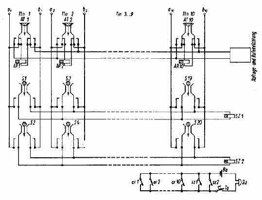
Feldvermittlungen

Die Feldvermittlungen sind handbedient und verfügen ebenfalls über eine Batterie. Mittels eines Wählzusatzes ist die Verbindung zum öffentlichen Netz  möglich. Ebenso können auch Funkgeräte direkt angeschlossen werden. Feldvermittlungen ermöglichen Einzel- und Sammelruf.
Bei grösseren Anlagen sind weitere Anschlüsse für die Stromversorgung vorgesehen, z.B. 12 V=,  24 V=  oder             sogar 220 V /50 Hz.

Die Vermittlung erfolgt meist schnurlos mittels Schalter. Dafür besitzt die Feldvermittlung mehrere Innenverbindungswege. Somit können mehrere Verbindungen gleichzeitig hergestellt werden.

OB62_10_01
Innenverbindung
DVG10_01

Kfz.-gebundene Wechselsprechanlagen

Zur Feldtechnik gehören auch die Kfz-gebundenen Wechselsprechgeräte. Sie besitzen allgemein keine eigene Batterie und werden über die Bordspannung versorgt.  Die Wechselsprechgeräte und Wechselsprechvermittlungen arbeiten analog der OB-Technik und sind voll kompatibel mit diesen. Sie haben einen Verstärker mit Lautsprecher, Mikrofon mit Sprechtaste und eine Ruftaste in einem Metallgehäuse. Die Vermittlungen haben zusätzlich einen Handapparat und einen Nummernschalter. Das Einschalten des Handapparates erfolgt im allgemeinen durch das Aus- bzw. Einschalten des Verstärkers.

Website_Design_NetObjects_Fusion