Fernsprechtischapparat FeTAp 61x
Hersteller:
Baujahr/Nummer:
Quellen:
DFG Krone Bosse Telefonbau GmbH Siemens
1972 / - 1980 / - 1977 / - - / -
Stromlaufpläne, Ersatzteilliste
Weitere Angaben:
Der Fernsprechapparat 61 hat verschiedenen Ausführungen, die durch die dritte Ziffer gekennzeichnet sind: 1 Grundausführung 2 Grundausführung mit Erdtaste 3 Grundausführung mit veränderlicher Nachbildung und Gabelumschalter für A2 4 Grundausführung mit Erdtaste, mit veränderlicher Nachbildung und Gabelumschalter für A2 5 Grundausführung mit veränderlicher Nachbildung, mit Gabelumschalter für A2 und Schauzeichen 6 Grundausführung mit Erdtaste, mit veränderlicher Nachbildung, mit Gabelumschalter für A2 und Schauzeichen Unabhängig davon gibt es noch zusätzliche Apparate: mit Gebührenzähler, Wandapparat oder Rückfrageapparat.
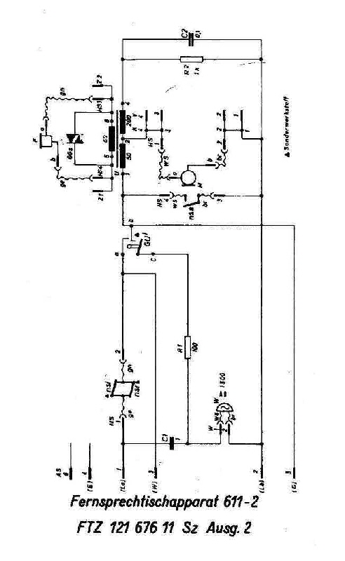
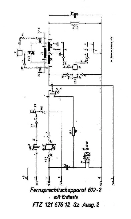
Folgende Stromlaufpläne habe ich: FeTAp 611-2: FTZ 121 676 11 Sz Ausg. 2 FeWAp 611-1a: nicht vorhanden FeTAp 612-2: FTZ 121 676 12 Sz Ausg. 2, SEL SZ 65041 00501, Bosse S1593/29 FeTAp 613: FTZ 121 676 13 Sz FeTAp 614: FTZ 121 676 14 Sz Ausg. 1 FeTAp 615: FTZ 121 676 15 Sz FeTAp 616: FTZ 121 676 16 Sz, FTZ 121 676 16 Sz Ausg. 1/Bosse S1593/23
FeTAp 611-2
FeWAp 611-1a
FeTAp 612-2
FeTAp 616-1

FeTAp 611-2 oben und FeWAp 611-1a unten Die unterschiedlichen Platinen und Anordnung der Bauelemente nebst Wecker sind eindeutig zu erkennen. Der Wandapparat besitzt zusätzlich eine Wandhalterung, die rechts abgebildet ist..





FeTAp 612-2 Dieser Apparat besitzt zusätzlich die Erdtaste.


FeTAp 616-1 Dieser Apparat besitzt die Erdtaste und ein Schauzeichen. Interessant hierbei ist, dass die Bodenplatte ursprünglich zu einem FeTAp 611 gehörte. Sie wurde durch die BP umgerüstet und mit einer aktualisierten Beschriftung versehen als auch mit BP verplombt.