Vermittlungsstelle VStW

Hersteller:

Baujahr/Nummer:

Quellen:

             VEB Ferbmeldewerk Arnstadt                                 -             

                         - /-                                                              1973 / -

                                                                              Bauschaltplan, Stromlaufplan

I. GW

RU 50

Weitere Angaben:

I. GW:  Zeichnungsnummer:    2211.001-10001  Relaisatz des I. GW                                                                                                                                       mit  2071.107-00001 Hebdrehwähler (VEB Fernmeldewerk Arnstadt)                                                              Relaisbestückung:   A - C - P - V - Z                                                                                                                                           Zusatzkontakte am HDW: Höhenschritt 7: bei DS 1 - 9: Teilnehmer des eigenen Ortsnetzes                                                                                                      Höhenschritt 9: Zweitausgang für Fernverkehr                                                                                                                              Höhenschritt 0:  Erstausgang für Fernverkehr

              Der I. GW verarbeitet die erste Ziffer, die Verkehrsausscheidungsziffer: 0 = Fernverkehr, 1 = Dienste

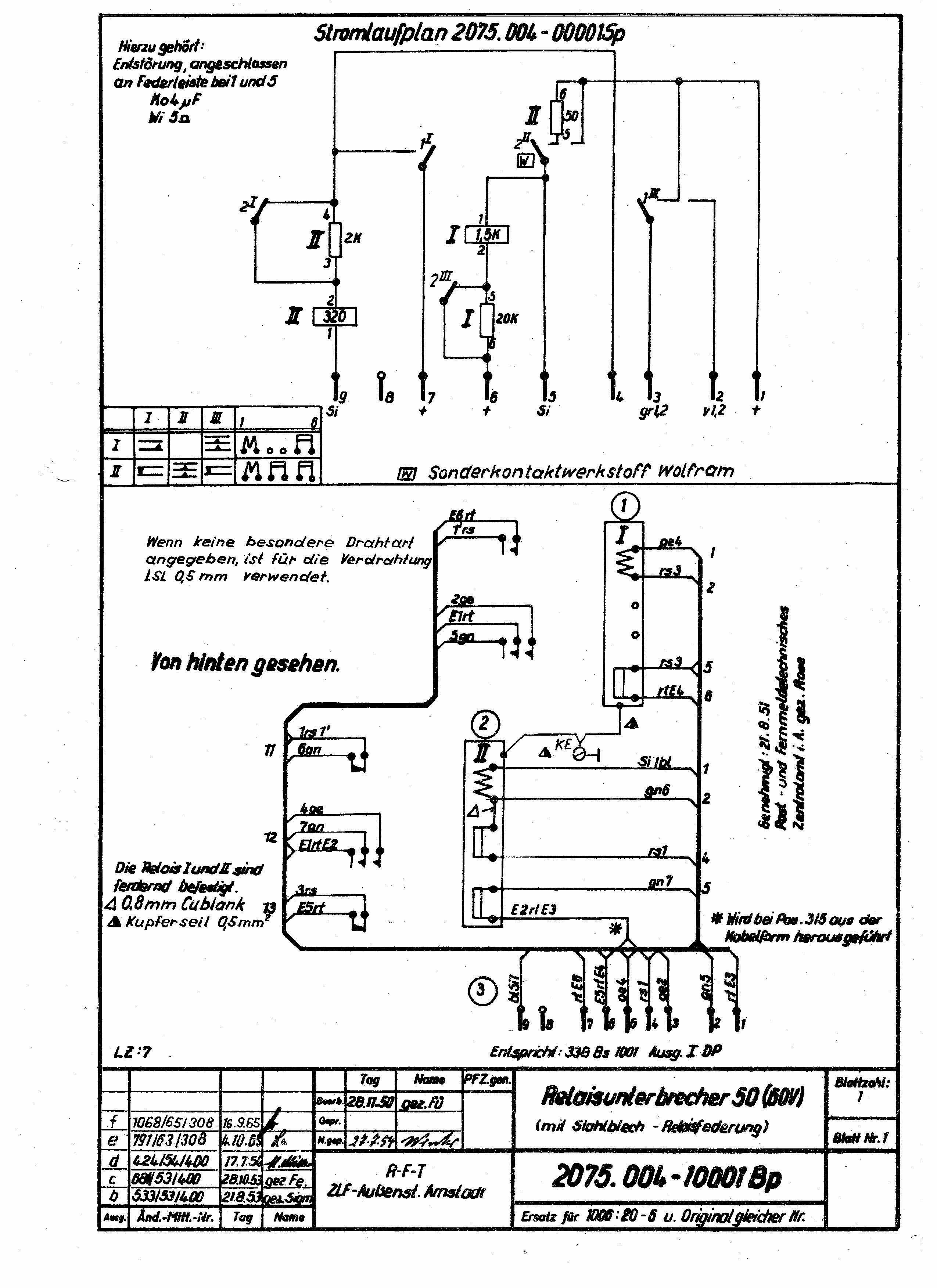
RU 50:  Zeichnungsnummer:   2075.004-10001 Relaisunterbrecher                                                                                                                                                  2075.004-00001 Sp Stromlaufplan                                                                                                                                               2075.004-10001 Bp Bauschaltplan                                                                                                          60 V=, Relais: I und II

              Wird für die Drehbewegung der Drehwähler benötigt. Vorwähler, Drehwähler in Nebenstellenanlagen.

VStW50_IGW50_01

I. GW

VStW50_RU_01

RU 50

Website_Design_NetObjects_Fusion